欢迎您访问无锡万川环境装备技术有限公司的官方网站!

产品展示 质量赢得尊重,诚信获得尊严
热忱欢迎社会各界朋友前来洽谈、合作。

当前位置:首页 > 产品展示
GTF一体化泡药装置


工作原理:

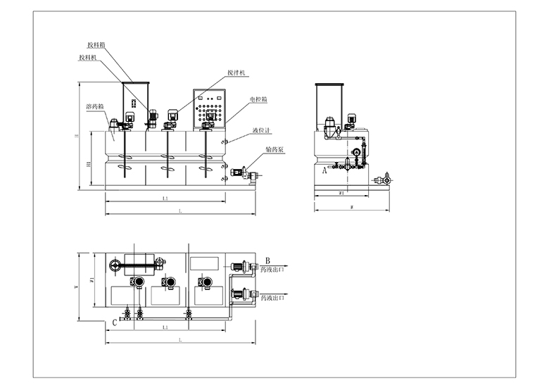
料斗中的粉状药剂经定量供料装置送入混合器中,与水进行完全混合后进入溶液箱中,混合液经多次搅拌后形成均一浓度的溶液,进入贮液室内,经计量泵投加至加药点。


主要组成部分:料斗、振动系统、干粉定量投料器、进水系统、搅拌机、支架、溶液箱、扶梯及计量泵组成。

型号意义

应用领域:

GTF型一体化溶解加药装置是一种将粉状药剂配置成一定浓度的药液并将其准确投加至加药点的完善的加药系统,主要用于给水系统,循环水系统,污泥脱水系统中高分子聚合物溶液的制备与投加。


技术优势:

集自动配料、溶解、投加于一体,全自动运行。

定量投药装置计量准确,采用无级变速器驱动,可方便调整供料量、配制药剂浓度范围大。

具有液体控制、物料检测、振动辅助下料等功能,自动化程度很高。


型号
modle
配置量
Allocation
箱体有效体积
Box effective volume
功率表
Power
熟化时间
Curing time
规格尺寸(m)
Dimension
管口表 DN
(Nozzle list)
L/h L 投料机
Feeder
搅拌机
Blender
min L/L1 W/W1 H/H1 进水口
iniet
(A)
出药口
Outlet
(B)
放空口
Vent
(D)
GTF-500 500 700 0.37 0.55×3 50 2.2/1.7 1.05/0.65 1.7/0.9 25 25 25
GTF-1000 1000 1200 0.37 0.55×3 50 2.5/2.0 1.25/0.86 1.8/1.0 25 32 32
GTF-2000 2000 2600 0.55 0.75×3 50 3.1/2.5 1.6/1.2 1.95/1.1 25 32 32
GTF-3000 3000 3800 0.55 0.75×3 50 3.8/3.2 1.6/1.2 2.05/1.2 32 40 40
GTF-4000 4000 5000 0.55 0.75×3 50 4.0/3.6 1.7/1.3 2.05/1.2 32 40 40
GTF-5000 5000 6000 0.55 0.75×3 50 4.4/4.0 1.7/1.3 2.05/1.2 40 40 40
返回产品列表
COPYRIGHT © 无锡万川环境装备技术有限公司 ALL RIGHT RESERVED. 版权所有
建议使用 Google Chrome、Internet Explorer 9、Apple Safari 6 及更高版本浏览器,以获得佳网页浏览体验。